Skip to main content

iW3616

Flickerless™ High PF (> 0.95), Off-Line LED Driver for 12W Dimmable Solid State Lighting

iw3616_typical_applications_diagramp_nov15.jpg

高PF固态可调光LED驱动器高达12W

IW3616两级SSL LED驱动器将高功率因数(PF> 0.95),低THD(<15%)和低输出纹波(<20%)用于住宅和商业可调可调改装LED照明器高达12W。通过使用BJT功率器件,减少保护电路的组件计数,并使用低成本的电子电容,IW3616使得总体上的总体增量非常低。

IW3616与IEC61000-3-2的电磁兼容性(EMC),ZHAGA热插拔标准的规范兼容,并包含落在NEMA-6 SSL调光曲线内的映射选项。它还使用对话框的专利,智能数字调光,自动检测调光器类型和相位,从而实现与模拟和数字调光器的广泛兼容性。对话框的独特过温保护(OTP)降额电路监控外部NTC电阻;以小,几乎不可察觉的增量降低输出驱动器到LED;然后随温度下降恢复亮度。这防止了电解电容器的温度额定值,有助于确保可预测的更安全的灯泡使用寿命。

特征

High PF (>0.95) and Low THD (< 15%)

PrimAccurate™ - Isolated Off-Line AC/DC Controller

Integrates Dialog's Flickerless™ Technology

  • Removes Virtually All LED Flicker

Ideal for 12W Off-Line Solid-State Lighting Applications

45Hz to 66Hz Line Frequency Range - 50Hz/60Hz Compatible

广泛的调光力功能

  • Leading Edge, Trailing Edge, Digital Dimmers and Occupancy Sensors and Timers
  • 一种utomatic Detection of Dimmer Type and Phase
  • 1% to 100% Wide Dimming Range
  • 自动检测并在没有调光器的情况下运行

准谐振模式以获得最佳效率

200kHz PWM开关频率

Compatible to SSL Industry Standards

  • Zhaga热插拔标准
    • NEMA SSL6白炽替代的调光标准

Fully Protected

  • 从直流电压紧急备份系统工作
  • 基于NTC的温度降算电路
  • 过电压/过温保护
  • Output Over-Voltage, Over-Current and Short Circuit
  • 打开LED故障检测
  • 感测电阻短路保护

雷竞技安卓下载

Dimmable Retrofit Lamps up to 12W

Dimmable LED Ballasts and Luminaires up to 12W

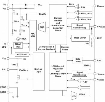
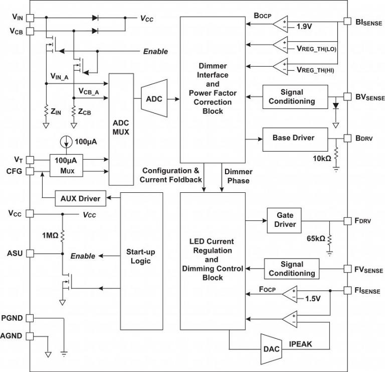
框图

iW3616TypicalApplicationsDiagram.jpg

典型的应用程序图雷竞技安卓下载

IW3616Functionalblockdiagram.jpg.jpg.

功能框图

到奥德er a sample of any of our products, please complete the following form. We will provide up to five parts free of charge. Our sales department will provide pricing for samples orders exceeding five parts.

样本请求表格

保持联系

Get in touch with us directly through our worldwide sales offices, or contact one of our global distributors and representatives.

Inquiries 经销商和代表 Register for newsletters
Product Briefs and Summaries
Name 日期 版本
IW3616产品摘要(445.69 KB) 10/05/2016 1.1
数据表
Name 日期 版本
IW3616数据表(1.47 MB) (Registered users only) 10/05/2016 1.6
Reference designs
Name 日期 版本
Reference Design EBC940: iW3616-00 30V/350mA, 90-130VAC, Dimmable LED Driver Design(3.45 MB) (Registered users only) 02/12/2015 1.0
参考设计EBC941:IW3616-01 30V / 350MA,180-264VAC,可调光的LED驱动器设计(3.47 MB​​) (Registered users only) 09/01/2016 1.0
Reference Design EBC942: iW3616-00 24V/620mA, 90-130VAC, Dimmable LED Driver Design(3.51 MB) (Registered users only) 09/01/2016 1.0
参考设计EBC943:IW3616-01 24V / 620MA,180-264VAC,可调光led驱动器设计(3.43 MB) (Registered users only) 09/01/2016 1.0
白皮书和技术文章
Name 日期 版本
优化基于LED的灯泡的运动寿命(807.07 KB)
Removing LED Flicker from Priceless Family Memories(843.84 KB)
什么是数字电力白皮书(597.24 kB)
白皮书:国际外部电源规定(219.09 KB) (Registered users only) 01/09/2014 一种