跳转到主要内容

iW3617

Flickerless™高PF(> 0.95),离线LED驱动器,适用于25W可调光固态照明

iw3617typical雷竞技安卓下载applicationsdiagram.jpg

高PF固态可调光电驱动器高达25W

IW3617两级SSL LED驱动器将高功率因数(PF> 0.95),低THD(<15%)和低输出纹波(<20%)用于住宅和商业可调可调的改装LED照明器高达25W。通过使用BJT功率器件,减少保护电路的组件计数,并使用低成本的电子电容,IW3617使得整体BOM成本非常低。

IW3617与IEC61000-3-2的电磁兼容性(EMC),ZHAGA热插拔标准的规范兼容,并包含落在NEMA-6 SSL调光曲线内的映射选项。它还使用对话框的专利,智能数字调光,自动检测调光器类型和相位,从而实现与模拟和数字调光器的广泛兼容性。

对话框的独特过温保护(OTP)降额电路监控外部NTC电阻;以小,几乎不可察觉的增量降低输出驱动器到LED;然后随温度下降恢复亮度。这防止了电解电容器的温度额定值,有助于确保可预测的更安全的灯泡使用寿命。

特征

适用于25W离线固态照明应用雷竞技安卓下载

高PF(>0.95)和低THD (< 15%)

PrimAccurate™-隔离离线AC/DC控制器

集成Dialog的Flickerless™技术

  • 移除几乎所有的LED闪烁

超过100Hz / 120Hz的输出纹波小于20%

45Hz至66Hz线路频率范围- 50Hz/60Hz兼容

广泛的调光力功能

  • 前缘,后缘,数字调光器和占用传感器和计时器
  • 自动检测调光器类型和相位
  • 1%至100%宽调光范围
  • 自动检测并在没有调光器的情况下运行

准谐振模式以获得最佳效率

兼容SSL行业标准

  • Zhaga热插拔标准
  • NEMA SSL6白炽替代的调光标准

充分的保护

  • 从直流电压紧急备份系统工作
  • 基于NTC的温度降算电路
  • 过电压/过温保护
  • 输出过压、过流、短路
  • 打开LED故障检测
  • 感测电阻短路保护

雷竞技安卓下载

可调光的LED镇流器和灯具高达25W

可调光改装灯高达25W

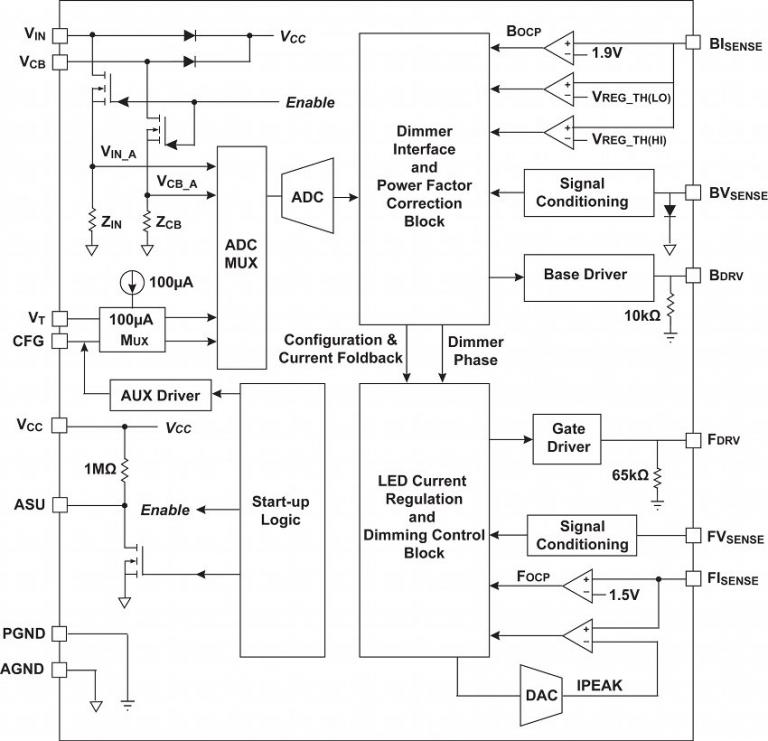
框图

iw3617typical雷竞技安卓下载applicationsdiagram.jpg

典型的应用程序图雷竞技安卓下载

IW3617Functionalblockdiagram.jpg.

功能框图

订购我们任何产品的样品,请填写以下表格。雷电竞官网登录我们将免费提供多达五个零件。我们的销售部门将为超过5个零件的样品订单提供价格。

样本请求表格

保持联系

直接通过我们的全球销售办事处与我们联系,或与我们的全球分销商和代表联系。

调查 经销商和代表 注册新闻通讯
产品简介和摘要
的名字 日期 版本
IW3617产品摘要(464.17 kB) 10/05/2016 1.1
数据表
的名字 日期 版本
IW3617数据表(1.47 MB​​) (仅注册用户) 10/05/2016 1.1
参考设计
的名字 日期 版本
参考设计EBC950:IW3617-00 40V / 700mA,90-132VAC,12个LED可调光电驾驶员设计(3.52 MB) (仅注册用户) 2016/01/12. 1.0
参考设计EBC951:IW3617-01 40V / 700MA,180-264VAC,12LD可调光电驾驶员设计(3.44 MB) (仅注册用户) 2016/01/12. 1.0
白皮书和技术文章
的名字 日期 版本
优化基于LED的灯泡的运动寿命(807.07 KB)
移除无价家庭记忆中的LED闪烁(843.84 KB)
什么是数字电力白皮书(597.24 kB)