跳到主要内容

IW3640

FLICKERLESS™25W双通道固态照明LED驱动器用于颜色校正,日落调光应用雷竞技安卓下载

IW3640  - 典型应用程雷竞技安卓下载序 - 图_1.jpg

日落调光LED司机

iW3640是一款高度集成的LED驱动器,可用于离线、日落调光固态照明应用,最高可达25W。雷竞技安卓下载通过双驱动输出,iW3640允许额外的琥珀色led与主白色led并行使用,提供LED混色,创建一个调光配置文件,准确地再现白炽灯调光的温暖,在一个单一的控制器IC。iW3640消除了外部MCU和专用电源的成本,并提供了一个易于使用的解决方案。

使用Flickerless™技术集成,IW3640允许完整的1%-100%,无闪烁的阶段切割调光,同时使用大多数调光器类型,包括前沿,后缘和数字调光器。该器件齐全,采用了两级方法,提供了高功率因数(> 0.95),低THD(<15%)和低纹波电压(<20%)的强大组合。

IW3640完全保护,包括内置过温保护段,监控外部NTC设备,并在高温下缩小输出LED电流,允许LED照明器的可靠和可预测的操作寿命。

生命周期状态

积极的

特征

2通道,日落调光SSL LED驱动器:25W输出功率

低BOM成本 - 没有MCU或其专用电源

PrimAccurate™隔离离线控制器

  • 消除二级侧调节器和光学反馈隔离器

LED过温损失

高功率因数(PF)> 0.95,低总谐波失真(THD)<15%

逐步调光,具有宽调光兼容性,自动检测调光器类型

宽调光范围:1%至100%

符合全球能源标准,包括欧盟IEC61000-3-2

NEMA SSL 6符合要求

zhaga热插拔符合

完全免受故障条件的影响

  • LED开路和短路保护
  • 过温保护
  • 输入过电压和频率
  • 感测电阻短路保护

雷竞技安卓下载

25W可调光固态照明改装灯

温暖的照明/日落照明可调光灯具和LED镇流器

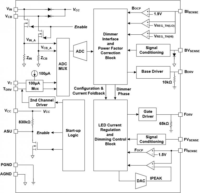
框图

IW3640  - 典型应用程雷竞技安卓下载序 - 图_1.jpg

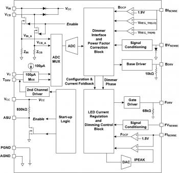
典型的应用程序图雷竞技安卓下载

IW3640-functional-block-diagram_1.jpg

功能框图

要订购我们任何产品的样本,请填写以下表格。雷电竞官网登录我们将免费提供多达五部。我们的销售部门将为样品订单提供超过五个部分的定价。

样本请求表格

保持联系

通过我们的全球销售办事处直接与我们联系,或联系我们的全球经销商和代表之一。

询问 经销商和代表 注册通讯
产品简介和摘要
姓名 日期 版本
IW3640日落调光LED驱动程序产品摘要(464.41 KB) 2016/05/10. 1.0
数据表
姓名 日期 版本
IW3640数据表(1.49 MB) (仅限注册用户) 2016/05/10. 1.0
参考设计
姓名 日期 版本
参考设计EBC910B - IW3640-00 32V / 350MA,90-135VAC,PF> 0.9,非隔离温度调光设计(1.93 MB) (仅限注册用户) 2016/01/12. 1.0
视频缩略图,点击打开并播放

雷竞技电竞平台对话框半导体IW3640产品视频