iW3640

iW3640

无闪烁™25W双通道固态照明LED驱动,用于色彩校正和日落调光应用雷竞技安卓下载

工程师组成的团队随时为您解答

日落调光LED驱动器

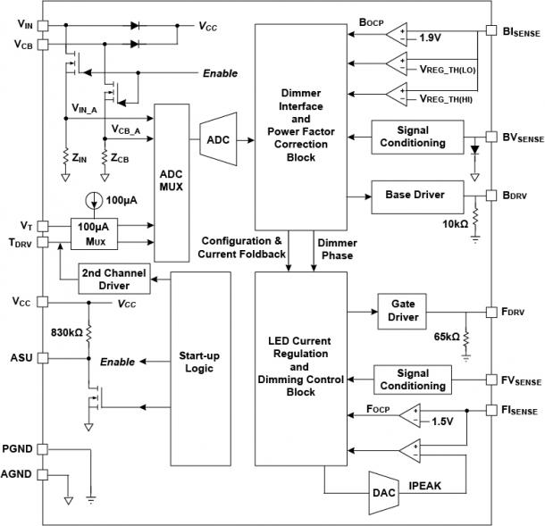
iW3640是一个高度集成的LED驱动离线,日落调光固态照明应用高达25W。雷竞技安卓下载有双重驱动输出,iW3640允许使用额外的琥珀色LED在主要的白色LED的同时,提供了颜色混合创建一个暗淡的概要文件,准确地再现了白炽灯调光的温暖所有在一个单一的控制器集成电路。通过集成二级驱动程序和使用数字引擎控制过渡,iW3640删除外部成本的单片机及其专用电源,提供了一个易于使用的解决方案。

Flickerless™集成了技术,iW3640允许在与大多数调光器类型(包括前沿调光器、后前沿调光器和数字调光器)一起工作时,实现全1%-100%、无闪烁的相切调光。该设备功能全面,其两级方法,提供了一个强大的组合,高功率因数(>0.95),低THD(<15%)和低纹波电压(<20%)。

该iW3640得到充分的保护,包括一个内置的过温保护降额的功能,监视外部NTC装置和秤备份输出LED电流在高温下,从而允许可靠和可预测的工作寿命为LED灯具。有关OTP降额功能的更多信息,请点击在这里

特征

  • 2通道,日落调光SSL LED驱动:25W输出功率
  • 低成本的BOM -没有MCU或它的专用电源
  • PrimAccurate™隔离离线控制器
    • 省去了次级侧稳压器和光反馈隔离
  • LED过温降额
  • 高功率因数(PF)> 0.95,低总谐波失真(THD)<15%
  • 切相调光与宽调光器兼容性,调光器类型的自动检测

特征

  • 宽调光范围:1%到100%
  • 符合全球能源标准,包括欧盟IEC61000-3-2
  • 符合NEMA SSL 6
  • Zhaga热插拔的
  • 完全保护从故障条件
    • LED开路和短路保护
    • 过热保护
    • 输入过电压和频率
    • 传感电阻短路保护

雷竞技安卓下载

  • 25W可调光固态照明改装灯
  • 温暖的灯光/日落照明灯具调光LED和镇流器

方框图

典型应用图雷竞技安卓下载
原理框图

资源

产品简介和摘要
日期
iW3640日落调光LED驱动产品概述 10/05/2016 1.0版

有关如何购买技术支持或信息,直接与我们联系。

索取样品联系我们注册简讯

需要技术帮助?

请访问我们的支持网站来:

  • 得到对话框专家在线帮助。
  • 搜索论坛。
  • 访问软件,驱动程序,工具和工具。